消防改造
消防維保
主機維修
聯系我們
- 聯系人:郭經理
- 傳真:010-69552656
- 電話:010-57113119
- 電話:010-57113119
- 郵箱:506665119@qq.com
- 地址:北京通州區新華北路117號
消防模塊接線方法和接線圖
來源:消防維保 時間:2019-08-02 09:19:36
很多筒子在網上搜索消防模塊接線方法和接線圖,其實消防模塊的接線方法和接線圖是不能一概而論的,不同類型的消防模塊接線方法也不一樣?,F在以常見的海灣GST-LD-8300輸入模塊和GST-LD-8301輸入/輸出模塊接線方法和接線圖為例,展示下常見的輸入模塊和輸入/輸出模塊的接線方法。
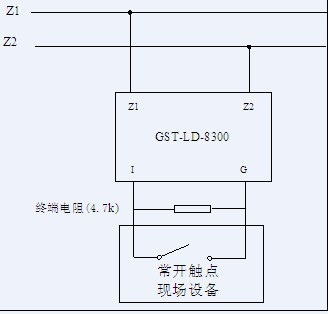
GST-LD-8300輸入模塊與現場設備的接線:
模塊輸入端如果設置為“常閉檢線”狀態輸入,模塊輸入線末端(遠離模塊端)必須串聯一個4.7kΩ的終端電阻;模塊輸入端如果設置為“常開檢線”狀態輸入,模塊輸入線末端(遠離模塊端)必須并聯一個4.7kΩ的終端電阻。
1.模塊與具有常開無源觸點的現場設備連接方法如圖2- 30所示。模塊輸入設定參數設為常開檢線。

圖2- 30
2.模塊與具有常閉無源觸點的現場設備連接方法如圖2- 31所示,模塊輸入設定參數設為常閉檢線。

圖2- 31
GST-LD-8301型輸入/輸出模塊與現場設備的接線:
模塊輸入端如果設置為“常開檢線”狀態輸入,模塊輸入線末端(遠離模塊端)必須并聯一個4.7kΩ的終端電阻;模塊輸入端如果設置為“常閉檢線”狀態輸入模塊輸入線末端(遠離模塊端)必須串聯一個4.7kΩ的終端電阻。模塊為有源輸出時,G和NG、V+、NO應該短接,COM、S-有源輸出端應并聯一個4.7kΩ的終端電阻,并串聯一個IN4007二極管。
1.模塊通過有源輸出直接驅動一臺排煙口或防火閥等(電動脫扣式)設備的接線示意圖如圖2- 33 (無源常開檢線輸入)、圖2- 34所示(無源常閉檢線輸入):

圖2- 33

圖2- 34
2.模塊無源輸出觸點控制設備的接線示意圖如圖2- 35(無源常開檢線輸入)、圖2- 36所示(無源常閉檢線輸入):

圖2- 35

圖2- 36
GST-LD-8301輸入輸出模塊現場接線模擬圖:
![]() |
![]() |
|
步:GST-LD-8301輸入輸出模塊接線,需要準備1組RVS2*1.5(信號總線)線和1組BV2*2.5電源線,我們這里以兩組普通線代替。 |
第二步:將線從底座后面的穿線孔穿過。將RVS2*1.5的信號總線接入到模塊底座的Z1和Z2上。 |
![]() |
![]() |
|
第三步:將線從底座后面的穿線孔穿過。將BV2*2.5的24V電源線接入到模塊底座的D1和D2上。 |
第四步:將線從底座后面的穿線孔穿過。從模塊底座的D1引一根線到底座上的NO端子。 |
![]() |
![]() |
|
第五步:將線從底座后面的穿線孔穿過。從模塊底座的COM端子引出一根線到現場被控設備。 |
第六步:將線從底座后面的穿線孔穿過。從模塊底座的D2端子引出一根線到現場被控設備。然后在GST-LD-8301輸入輸出模塊的I和G端并聯1個4.7K的電阻,同時將被控制設備的啟動信號反饋端引入到模塊的I和G端。檢查現場接線,安裝好模塊,接線完成。 |







